| 索 引 号: | 11370100MB2864523B/2025-00448 | 主题分类: | 城市规划 |
|---|---|---|---|
| 成文日期: | 1742227200000 | 发布日期: | 1742227200000 |
| 发布机关: | 济南市自然资源和规划局 | 统一编号: | 无 |
| 标 题: | 济南市自然资源和规划局关于印发《济南市建筑工程容积率计算细则》的通知 | ||
| 发文字号: | 济自然规划发〔2025〕27号 | 有 效 性: | |
济南市自然资源和规划局关于印发《济南市建筑工程容积率计算细则》的通知
济自然规划发〔2025〕27号
各相关单位:
为推进高质量发展、进一步落实“好房子”相关工作部署、优化营商环境、提高城市规划建设管理水平,我局在2024年5月印发实施的《济南市建筑工程容积率计算细则》基础上,结合我市实际,进行了修订更新,经局长办公会研究通过,现予以印发,自印发之日起施行,请认真贯彻执行。
附件:济南市建筑工程容积率计算细则
济南市自然资源和规划局
2025年3月18日
(此件主动公开)
济南市建筑工程容积率计算细则
第一条 为推进高质量发展、绿色低碳可持续发展,进一步落实“好房子”相关工作部署、优化营商环境、助推产业强市、增加民生福祉,规范建筑工程容积率计算,依据《民用建筑通用规范》(GB55031)、《建筑工程建筑面积计算规范》(GB/T50353)等国家标准的规定,结合本市实际,制定本细则。
第二条 除限定范围的相关条款,本市市辖区(含功能区)内的建筑工程容积率计算,适用本细则。商河县、平阴县可参照执行。
第三条 建筑工程设计应符合相关规范要求,且设计合理。建筑工程建筑面积的计算,应当按照《民用建筑通用规范》(GB55031)、《建筑工程建筑面积计算规范》(GB/T50353)执行。建筑工程面积指标应当分别列出建筑面积和计算容积率建筑面积。
第四条 在核定建筑工程容积率时,下列情形不计入容积率:
(一)根据建筑设计防火规范必须建设的建筑物避难层;
(二)为满足安全疏散、改善垂直交通等,既有建筑增设的消防楼梯、连廊、无障碍设施、电梯等设施;
(三)轨道交通车辆基地(车场)上盖综合开发项目的盖下市政、交通设施与上盖建筑之间的结构转换层及其地面疏散楼梯间;
(四)自有用地上建设的社会公共停车场(库)及建设项目超配的社会公共停车场(库),纳入全市综合服务管理平台的;
(五)建筑公共开放空间及其交通附属设施(含专用楼梯、电梯、扶梯及坡道)累计地上建筑面积不大于本地块规划地上容积率总建筑面积5%的(超出部分应按其水平投影面积计算容积率建筑面积);
(六)为建设城市嵌入式服务设施,补齐城市短板,在符合日照、消防等规定的前提下,由政府主导在既有社区建设的公共式服务设施,包括养老服务、婴幼儿托育、儿童托管、社区助餐、家政便民、健康服务、体育健身、文化休闲、儿童游憩等;
(七)建筑外立面饰面层,采用砖石、金属、陶板等高品质材料的;
(八)配套地下人防工程;
(九)非机动车停车棚、地下车库出入口顶盖;
(十)供电动车充电设施的专用配电房;
(十一)法律、法规、规章等规定的其他情形。
第五条 居住用地中,下列情形不计入容积率:
(一)沿街设置规模总计不超300平方米,且不占用物业用房的小区入口大堂;
(二)为居住小区配套的门卫、公厕、换热站、垃圾收集房、公用配电房等公用设施。
第六条 在济阳、章丘、莱芜、钢城、长清等中心城区外围区域,允许居住区建设架空平台停车。架空平台满足以下规定的停车空间及储藏室可计入地下容积率:
1.架空平台室外地坪相对相邻城市道路地坪最高不超6米;
2.建筑密度、建筑层数、建筑高度等各类指标计算以架空平台地坪以上为基准,有特殊高度管控、保泉要求的从其要求。架空平台地坪以上不应设置非机动车停车和机动车停车(应急车辆除外);
|
3.架空平台应按多层建筑退线,并处理好与周边四邻的界面关系。
第七条 住宅建筑突出屋面的设备用房、楼电梯间,其水平投影面积之和不超过屋面面积15%的,其建筑面积不计入容积率,超出部分按照建筑面积计入容积率。
|
住宅建筑屋面:S1+S2≤15%×S(S为屋面面积,包含S1和S2)
|
非住宅类建筑物屋顶提供不小于屋顶面积 60% 用作公共活动区。一体化设计的楼电梯间及设备设施用房的建筑面积累计不大于该层屋顶面积 25%的,其建筑面积不计入容积率,大于25%的,上述用房建筑面积全部计入容积率。
非住宅类建筑屋面:当S3≥(S1+S2+S3) ×60%且S2≤(S1+S2+S3) ×25%时,一体化设计的楼梯间及设备设施用房(S2)不计容。
第八条 符合现行法律、法规、规章规定并经住房和城乡建设主管部门认定的因实施装配式外墙技术、绿色建筑技术、健康建筑技术、被动式超低能耗建筑技术而必须增加的建筑空间不计容,不计容比例须符合《济南市人民政府关于全面推进绿色建筑高质量发展的实施意见》。
第九条 公共开放空间中的架空空间应当满足以下要求:
(一)建筑利用架空空间作为建筑公共开放空间、不计入容积率的,架空开敞面累计长度应不小于架空空间周长的40%,并应当符合下列要求:
1.住宅建筑首层架空空间面积应不少于首层投影面积40%,架空层层高应不小于3.4米,架空部分及必要的垂直交通空间、入口大堂不计容,可局部采用透明玻璃等通透性材质作为围护结构,但不得形成封闭空间;

架空开敞面累计长度应不小于架空空间周长的40%,即A1+B1+A2+B2≥(A+B+C+D)×2×40%。
住宅建筑首层架空空间面积应不少于首层投影面积40%,即S1+S2≥(S1+S2+S3+S4)×40%,架空部分及必要的垂直交通空间、入口大堂及设备设施用房不计容。
2.非住宅建筑首层(含位于坡地与相邻室外广场平缓相接的情形)的单个架空空间面积应不少于 150 平方米,其临开敞面进深应不小于4米,架空层层高应不小于4米,架空部分及附属楼电梯间、入口大堂不计容。

非住宅建筑首层的单个架空空间面积应不少于 150平方米, 其临开敞面进深应不小于4.0米。
3.除必要的垂直交通空间及设备设施用房外,位于建筑物裙房与塔楼之间的架空楼层应整层架空,架空部分及附属楼电梯间不计容。

位于建筑物裙房与塔楼之间的架空楼层除必要的垂直交通空间及设备设施用房外应整层架空。
4.非住宅建筑位于塔楼中间层的单个架空空间面积应不少于300平方米,其临开敞面进深应不小于4米,架空部分及附属楼电梯间不计容。

非住宅建筑位于塔楼中间层的单个架空空间面积应不少于 300平方米,其临开敞面进深应不小于4米。
(二)不符合本条第(一)款技术要求的架空空间,按其水平投影面积一半计算容积率建筑面积,垂直交通空间及设备设施用房等按其水平投影面积计算容积率建筑面积。
第十条 建筑的半开敞空间应当按照下列规则计算容积率:
(一)住宅建筑的半开敞空间进深不大于2.4米,进深与相邻功能空间的比例不超过2:3,且半开敞空间水平投影面积之和不超过住宅套内(含半开敞空间水平投影面积)建筑面积 20%的,按其水平投影面积一半计算容积率建筑面积,封闭阳台按其水平投影面积一半计算容积率建筑面积。进深或面积比例超出上述规定的,按其水平投影面积计算容积率建筑面积。
每套住宅可设置一处用于放置集中空调外机等的设备平台,水平投影面积不大于5平方米的,其建筑面积不计入容积率,不符合上述要求的按照开敞阳台规则计算建筑面积并计入容积率。
(二)非住宅建筑每层的半开敞空间水平投影面积之和不超过该层(含半开敞空间水平投影面积)建筑面积 5%的,按其水平投影面积一半计算容积率建筑面积。面积比例超出上述规定的,按其水平投影面积计算容积率建筑面积。
第十一条 第四代住宅相关容积率计算要求如下:
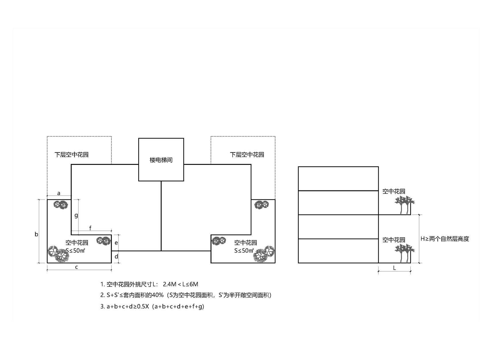
(一)户属空中花园。每户可设置一处,2.4米<外挑尺寸≤6米,不得单独设置于北侧,户属空中花园+半开敞空间总比例≤套内面积的40% ,户属空中花园投影面积≤50平方米,且满足以下规定的不计入容积率:
1.户属空中花园应有不少于2个完整的开敞面(或开敞面不少于周长的50%),且至少有1个完整的长边为开敞面;
|
2.开敞面不得设置围护墙体、柱、飘窗等,仅可设置栏杆(栏板)。位于建筑凹槽内的边,不视为开敞面。相邻套型、单元、楼栋通过空中花园进行拼接的,拼接面不视为开敞面。
1) 外挑尺寸L: 2.4米<L≤6米
2) S+S'≤套内面积的40%(S为空中花园面积,S'为半开敞空间面积)
3) a+b+c+d≥50%×花园周长(a+b+c+d+e+f+g)
(二)开敞式公共绿化平台不计入容积率。
第十二条 8米以上层高的标准化厂房、仓储建筑,按2倍建筑面积计算容积率。
商业办公建筑标准层层高应控制在4.5米以内,标准层层高超出4.5米的,按每3米一层、余数进一方法折算的面积计算容积率。商业办公建筑首层应控制在6米以内,首层层高超出6米的,按每3米一层、余数进一方法折算的面积计算容积率。
普通住宅建筑层高应控制在4米以内。因特殊需要层高大于4米的,按每3米一层、余数进一方法折算的面积计算容积率。套内建筑面积大于140平方米的住宅起居室层高不大于两层层高且水平投影面积不超过住宅套内建筑面积20%的,按水平投影面积计算容积率。
对层高有特殊要求的空间,如建筑的门厅、大堂、中庭、采光厅等公共部分和电影院观众厅、大型会议厅、宴会厅、展览厅、指挥监控中心大厅、室内运动场地、用于教学的建筑空间、集中大型商业建筑等,按其水平投影面积计算容积率。
第十三条 各项地上不计算容积率建筑面积累计不得超过本地块规划地上容积率总建筑面积的20%。
第十四条 本细则未规定的情形,按照《民用建筑通用规范》(GB55031)、《建筑工程建筑面积计算规范》(GB/T50353)需计算建筑面积的,应当按其建筑面积计算容积率面积。
规划有特殊要求的应按照相关规划条件执行。对公共环境品质有提升的建筑创新设计,对建筑层高、公共开放空间等有特殊要求的,可以由自然资源和规划部门、住房和城乡建设部门组织进行专题研究或者专家评审,根据研究或评审结果确定容积率的计算。
第十五条 本细则中部分术语解释如下:
(一)计算容积率建筑面积:指建设用地内需计入容积率指标的建筑面积,不等同于建筑面积与房产测量面积。
(二)建筑公共开放空间:是附属于建筑物,具备边界开放与便捷的公共可达条件,面向公众或者不特定业主全天候免费开放的公共空间,包括架空层、架空走廊、空中连廊、檐廊、挑廊、风雨连廊以及骑楼、过街楼底层的开放公共空间,但不包括住宅建筑位于中间层的单个架空空间。其中廊道空间的宽度应结合建筑功能按人流疏散需求设置。
(三)半开敞空间:有永久性顶盖,且至少有一边没有任何围护结构(护栏除外)的开敞平台,如建筑的阳台(含封闭阳台)、入户花园、活动平台、花池、设备平台等。
(四)半开敞空间进深:半开敞空间上部永久性顶盖投线外缘至外墙边缘的最大垂直距离。

半开敞空间进深
(五)本细则所指住宅套内建筑面积:根据《住宅设计规范》(GB50096),套内建筑面积=套内使用面积+套内墙体面积+半开敞空间水平投影面积。
(六)集中大型商业建筑:商业功能集中布置的,任一楼层建筑面积不小于5000平方米或总建筑面积不小于20000平方米的商业建筑。
(七)结构转换层:对于市政、交通设施上盖综合开发项目,指盖下市政、交通设施与上盖建筑因平面使用功能不同、采用结构类型与形式不同,而用于设置转换结构构件的楼层,不作为其他功能使用。
(八)第四代住宅:以每户拥有层高不小于两个自然层的开敞式户属空中花园为基本配置的住宅。
(九)户属空中花园:具有庭院和阳台功能的户属室外空间,景观设置区域面积不得小于水平投影面积的60%,营造外立面良好绿化效果,保证风貌品质,后期不得分隔、不得封闭。
(十)开敞式公共绿化平台:高于室外地面,供交往活动和连通功能公共室外场地,层高不应低于两个自然层层高,除必要的安全围护设施外,不得设置其他围护结构,且后期不得分隔、不得封闭。景观设置区域面积不得小于水平投影面积的60%。
第十六条 本细则发布后未办理规划核实手续的建筑工程,可按本细则执行。
第十七条 本细则自发布之日起施行,原《济南市建筑工程容积率计算细则》(济自然规划发〔2024〕48号)同时废止。